未来月球冶金工艺方法探索
2013-04-23 19:35:00未来月球冶金工艺方法探索
The Future of Lunar Metallurgy Research
供稿| 陈志远*,周国治/CHEN Zhi-yuan,CHOU Kuo-Chih
内容导读
月球基地是科幻电影中的经典影像,但是科学家们实际上也开展了不少的相关研究。月球探索的最终目标是实现月球的开发,对月球的开发是人类的共同课题,原位资源利用是月球开发的基础。利用月球本身的矿产资源制造金属,会使得将来在月球基地的基础建设和其它工作的开展不至于因金属材料的稀缺和昂贵而搁浅。如果冶金工业能达到从工厂本身到原料一切都从月球上获得,那月球开发的速度会更加令人惊叹。
月球基地是科幻电影中的经典影像,而在美国NASA的项目中,实际上也开展了不少的相关研究。其涉及面之广,从机械到建筑、从水的收集到能量的传输、从资源的探测到氧气的制造, NASA作出了不少系统的规划和研究。这些研究的目的就是建立一个自给自足的月球基地。我国的太空技术起步较晚,但正在奋起直追。在基本完成不载人月球探测任务后,我国也提出根据我国的国情和国力实施载人登月和月球基地的建设。
可以预见的是,集能源、采矿、冶金、气体制造为一体的月球工业工程必然是月球基地得以建立和维持运转的可靠保证。NASA主导开展的原位资源利用(In-Situ Resource Utilization,简称ISRU)研究正是实现这一工程的努力。
然而在现有的研究中,冶金学家参与的并不多。而地理学家们在月球资源探测方面作了大量细致的工作。化工学家们在利用这些资源制造氧气工程上也提出了系统的方法。金属材料是人类活动的重要物质基础之一,但是月球冶金现在只有零星的研究,而在我国更是没有相关的工作公布出来。月球基地的建立需要长期的准备,我国在这方面的研究需要提早建立起来。
空间技术的发展有两重作用,一方面是满足人类不断探索宇宙奥秘的追求,促进空间技术本身的发展;另一方面则是通过空间技术的发展,带动相关科技的进步。因此,月球冶金工业研究不仅是为未来太空基地建立做的准备。现代冶金面临着资源短缺、能源危机双重困难,因此亟需可持续可循环的新冶金流程。月球冶金的开展也能为冶金工业的可持续发展提供新的思路。
1月球的能源和资源
月球冶金工业开发计划应是基于月球表面矿产资源和能源状况设计的。
1.1月球的能源储备
太阳能是主要的太空能源,但月球光照时间较短,其在月球上的应用需要考虑能源的大规模存储问题,这需要与燃料电池等设备的连用。此外,核能也是高效的能源来源。月球上数百万吨的3He作为核聚变原料如果能开发出来,将提供源源不断的能源。月球两极数十亿吨的水冰电解产生的氢也能提供丰富的能源。
1.2月球冶金工业方式
月球上最适合的能量传输方式是无线的电能传输。无线电输(wireless power transmission, WPT),就是用微源或激光器把直流电转变为微波或激光,然后由天线发射出去,大功率的电磁射束通过自由空间后被接收天线收集,经微波或激光整流器后重新转变为直流电。因此,直接利用电能的冶金方式是月球冶金工业较为合适的实现方式。
月球表面环境是处于高度真空中,因此地球环境下金属冶炼和加工过程中的氧化问题可以避免,另外真空冶炼的种种好处也可以轻易实现。但是由于月球气态氧获取比较困难,而且按目前科技水平估算从地球运输氧气到月球的成本约为5~9万美元/t ,因此高温冶金中常用的氧气吹炼工艺是不适宜的。
1.2月球的矿产资源
目前对于月球表面矿物组成的探索主要通过三个方法完成:绕月飞行器的遥感观测,月球探测器登月实地采样以及对于月球陨石的研究。通过这些方式,已经分析出了丰富的信息。
月球表面的月壤中包含丰富的矿产资源。作为月球主要的冶金矿产,钛铁矿以万亿吨计。另一种高地三大岩石类型之一的克里普岩中蕴藏的稀土元素资源量也以超过百亿吨计。另外还有镁、铬、镍、铜等丰富的金属资源。月球的微尘中存在纳米级的金属铁,也许可以用直接的高温熔分的办法通过这一特殊的资源获取金属铁。
与地球表面不同,月球表面的矿物开采和利用方案设计中,一个重要的问题是月壤的特殊性质。比如除去砾石的月壤非常细小,体积密度仅有1.5 g/cm3左右。其中10%~20%为20μm以下的微尘,容易造成机械设备的磨蚀。因此,针对月壤特点,需要一种量身定制的冶金方法。
图1 月壤中元素的组成
2月球冶金工艺流程
月球开发的基础工程——原位资源利用(ISRU)的研究主要是针对氧气和燃料、能源的制造进行研究的。因为氧气对于月球基地中人的生存至关重要,而燃料能源的提取,才能为月球工作的开展和航天器、探测设备的运动提供动力支持。但是,ISRU要对月壤中的矿产资源进行提取,必然要涉及到冶金工艺方法。
作为原位资源利用(ISRU)工程中的重要组成部分,制氧工艺主要是以氧化物矿物为原料,通过各种途径分离出气态氧,在这一过程中,金属作为副产物生产出来。冶金中常用矿物钛铁矿是ISRU制氧工艺中的主要考察对象之一。当前研究中的工艺主要有三种:高温电解法、气基还原法和高温自蔓延法。
2.1高温电解法
除了需要用到大量由地球提供氯化物原料的熔盐电解法以外,另一种方法是电解融熔态矿物的熔岩高温电解法。如在1600oC通过以下电解矿物反应生产金属铁和硅:
阳极:
阴极:
图2为McCullough等给出的熔岩电解工艺装置设计。
图2 月球表面岩石熔融电解池设计图
矿物熔点控制和设备的选取是这一工艺的关键点。通过配矿降低原料熔点至一合理值后,可以通过电热方法加热其至熔融状态,然后电解。由于电解产物中的氧气需要收集,因此需要保证装置的气密性。为保证金属液的顺利导出,导流槽设计也十分重要。由于熔岩高温电解法原则上只需要提供足够的电能,对地球提供资源依赖性不强,因此原理上是最简单易行的方法。
2.2气基还原法
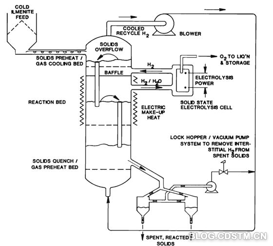
气基还原法包括氢还原、碳基燃料还原、氟还原、碳热氯化还原法等方法。流化床还原是气基还原中常用的工艺形式。如图3所示的是联合了氢气制造装置的氢还原钛铁矿流化床设备。
图3 氢还原月壤中钛铁矿的流化床装置
Balasubramaniam提出了一种碳基燃料还原方法:在月球上利用高温还原,从甲烷中获得氢气和一氧化碳,同时在熔化的月尘中也会产生金属。他认为,由于月尘具有很差的差热传导性质,因此可以将收集的月尘用激光等加热熔化,从而形成有类似无定形耐火材料的月尘不完全包覆的熔滴。甲烷在熔滴表面通过时,气体分解,会产生氢气和一氧化碳,并且还原出金属。另外,他还提出了用于预报这种资源开采利用过程生产速率的模型。
这一工艺中所用到的甲烷可以借用火星ISRU开发中提到的技术:用Ni催化剂的固体氧化物燃料电解池(SOEC)在673 K时通过反应CO2+4H2→CH4+2H2O 以及水的电解反应生产。铝基钌催化剂可以在573 K以下使上述电解反应发生,并且不会产生有毒的镍羰基化合物。当然,也可以直接在1373 K下还原二氧化碳。二氧化碳原料为人类呼吸产生或由地球运送,水则依赖月球两极的冰资源。
大部分的气基还原方法都需要地球运送还原用气体到月球上,这样会花费很大的成本。另外,气体在还原设备中的密封及循环使用问题都需要解决。氟还原方法和碳热氯化还原法还面临着设备腐蚀防护的问题。考虑资源的易得性和可持续性,氢还原法应该是气基还原工艺中最具发展潜力的一种方法。
2.3 高温自蔓延法
高温自蔓延(燃烧)合成(SHS)方法可以在无氧环境和微重力环境中应用,在太空中这种技术的灵活性和适应性很好,并且具有多用途的特点。有文献报道,月壤中钛铁矿SHS方法主要有两个反应:
FeTiO3+7Mg——>3Al2O3+TiC+Fe3C。
其中,镁热还原反应不需要碳作为原料加入,因而被认为更具发展前途。文献中对适应月壤条件的SHS方法作了详细的研究,其中图4是通过SHS工艺冶炼出的产品。
SHS方法的好处是不需要外部能源,但是Mg和Al的循环利用以及渣金分离是这一工艺需要解决的问题。
图4 以模拟月壤为原料通过SHS方法生产的产品
3结语
月球冶金方法的优劣应以资源的循环利用、设备的稳定性、工艺的简易性以及流程的自动化程度来判断。以上可用于月球的冶金方法对资源及能源的需求各不相同,高温电解法和氢还原法对地球资源依赖程度低,是最具发展潜力的方法。尽管月球ISRU研究已经积累了大量的工作经验,但是,在现有的ISRU研究偏重方向并不在金属提取上,因此冶金学家在相关工艺方法中可以做和需要做的工作还很多。
冶金学家在电解提取和净化金属、气基还原方面都有丰富的经验。如无污染脱氧法及氢冶金的研究就为冶金学家开展月球冶金新方法的研究打下了基础。新的研究方向不但会为冶金这一古老的学科注入新的活力,也必然会推动我国太空技术的发展。
致谢
感谢国家重大基础研究项目“973”专项资助(No.2012CB215405)。
作者简介
陈志远(1987—),博士研究生,从事冶金新工艺及电化学动力学研究。
周国治(1937—),广东汕头人,北京科技大学教授,上海大学教授,第七届中国金属学会常务理事,第十届全国政协委员,中国科学院院士。先后发表论文 250 多篇(其中SCI收录180多篇,EI收录150多篇 ),3项美国专利,20多项中国专利。主要研究领域:(1) 多元熔体的物理化学性质的测定和计算;(2)材料过程的物理化学规律的探索及其在金属材料、无机非金属材料和储氢材料中的应用;(3)氧离子的迁移规律及其在冶金过程新工艺和能源开发中的应用,提出了一系列的可控氧流冶金新工艺,并为能源的开发和有效利用指出了新的研究方向。













京公网安备11010502039775号


